Introduction
The execution order of networks and the execution order of objects within a network are defined by a number of rules.
In some cases the execution order suggested by the system should be changed.
The procedure for defining/changing the execution sequence of networks is as follows:
Using links instead of actual parameters
Network positions
Explicit execution sequence definition
The procedure for defining/changing the execution sequence of networks is as follows:
FFB positions
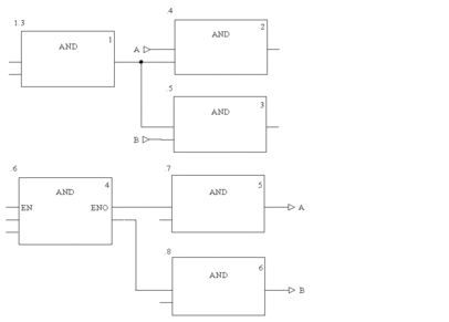
Original Situation
The following diagram shows two networks for which the execution
sequences are simply defined by their positions within the section,
without taking into account the fact that blocks .4/.5 and .7/.8 require
a different execution sequence.

Link Instead of Actual Parameters
By using a link instead of a variable the two networks are executed in the proper sequence (see also Original Situation).

Network Positions
The correct execution sequence can be achieved by changing the position of the networks in the section (see also Original Situation).

Explicit Definition
The correct execution sequence can be achieved by explicitly changing the execution sequence of an FFB. To indicate that which FFB’s had their execution order changed, the execution number is shown in a black field (see also Original Situation).

FFB Positions
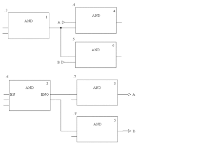
The position of FFBs only influences the execution sequence if more than one FFB is linked to the same output of the "calling" FFB (see also Original Situation).
In
the first network, block positions .4 and .5 are switched. In this case (common origins for both block
inputs) the execution sequence of both blocks is switched as well
(processed from top to bottom).
In the second network, block positions .7 and .8 are switched. In this case (different origins
for the block inputs) the execution sequence of the blocks is not
switched (processed in the order the block outputs are called).


